Ce que vous devez savoir sur le système de protection de la Terre
Heure de publication : 2025-09-28

Conducteurs de protection de mise à la terre

Il est bien connu que le conducteur de protection est l'élément principal de chaque système de protection par mise à la terre. Cependant, la complexité du système augmente avec les exigences liées à la technologie de l'information, la protection contre les surtensions, les réseaux locaux, etc., ce qui risque de rendre la terminologie quelque peu confuse.

 

basic understanding of earthing protection system

Présentation succincte du système de protection par mise à la terre

 

La mise à la terre de l'énergie dans un bâtiment protège les utilisateurs. Lorsque la couche d'isolation d'un équipement électrique est mise à la terre, cela évite les chocs électriques.

 

En cas de défaillance de l'isolation, un courant de court-circuit, plusieurs fois plus intense que le courant de fonctionnement normal, circule dans le fil de mise à la terre de sécurité et retourne au point étoilé (point neutre) du transformateur de distribution par l'intermédiaire de la mise à la terre.

 

Le fusible de l'équipement électrique fonctionne immédiatement et interrompt l'alimentation. Si l'équipement n'est pas protégé par un fusible, les fusibles ou disjoncteurs miniatures installés sur les tableaux de distribution entrent en action après le compteur électrique.

 

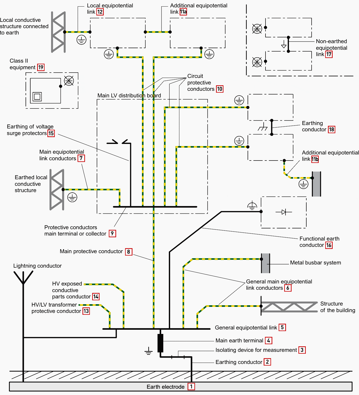
Voici un schéma qui montre l'apparence du système de protection par mise à la terre et ses composants :

 

earthing protecting system definitions

 

De plus, voici la signification de certains symboles courants relatifs au système de mise à la terre.

 

earthing system signs

 

Après cette présentation, avez-vous une image complète de la structure du système de mise à la terre ? Pour plus de détails, venez découvrir ~

Laissez-nous un message…